文章摘要:氣體滅火系統已經廣分應用于電子計算機房、通訊機房、數據儲存庫、配電房、發電機房、圖書檔案館及其它貴重設備室。那么大家對氣體滅火系統的聯動設計是否有具體的了解呢?
氣體滅火系統已經廣分應用于電子計算機房、通訊機房、數據儲存庫、配電房、發電機房、圖書檔案館及其它貴重設備室。那么大家對氣體滅火系統的聯動設計是否有具體的了解呢?今天小編就給大家介紹氣體滅火的聯動控制設計原理!
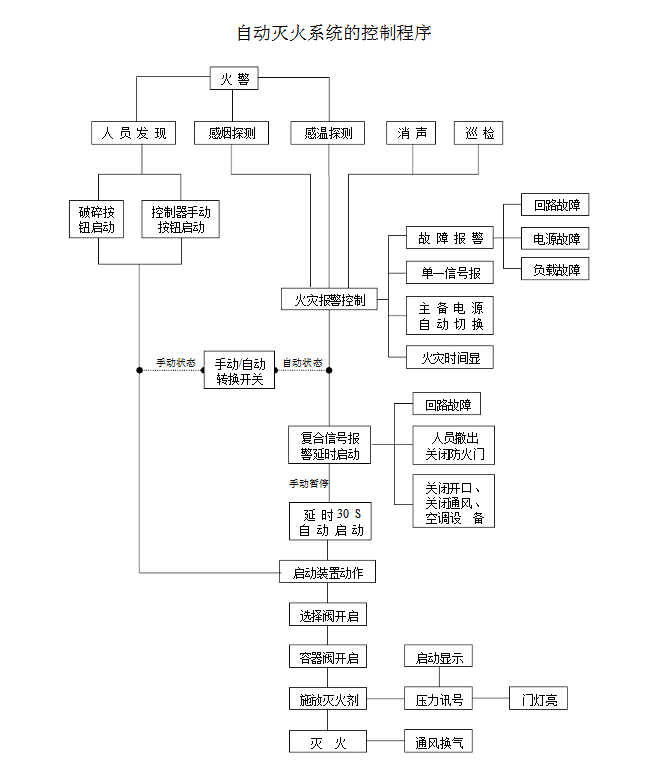
1、氣體滅火系統由專用的氣體滅火控制器控制。
2、氣體滅火控制器直接連接火災探測器時,氣體滅火系統的自動控制方式應符合下列規定:
(1)應由同一防護區域內兩只獨立的火災探測器的報警信號、一只火災探測器與一只手動火災報警按鈕的報警信號或防護區外的緊急啟動信號,作為系統的聯動觸發信號,探測器的組合宜采用感煙火災探測器和感溫火災探測器。
(2)氣體滅火控制器在接收到滿足聯動邏輯關系的首個聯動觸發信號后,應啟動設置在該防護區內的火災聲光警報器,且聯動觸發信號應為任一防護區域內設置的感煙火災探測器、其他類型火災探測器或手動火災報警按鈕的首次報警信號;在接收到第二個聯動觸發信號后,應發出聯動控制信號,且聯動觸發信號應為同一防護區域內與首次報警的火災探測器或手動火災報警按鈕相鄰的感溫火災探測器、火焰探測器或手動火災報警按鈕的報警信號。
(3)聯動控制信號應包括下列內容:
a)關閉防護區域的送(排)風機及送(排)風閥門;
b)停止通風和空氣調節系統及關閉設置在該防護區域的電動防火閥;
c)聯動控制防護區域開口封閉裝置的啟動,包括關閉防護區域的門、窗;
d)啟動氣體滅火裝置,氣體滅火控制器可設定不大于30s的延遲噴射時間。
(4)平時無人工作的防護區,可設置為無延遲的噴射,應在接收到滿足聯動邏輯關系的首個聯動觸發信號后按本條第3款規定執行除啟動氣體滅火裝置外的聯動控制;在接收到第二個聯動觸發信號后,應啟動氣體滅火裝置。
(5)氣體滅火防護區出口外上方應設置表示氣體噴灑的火災聲光警報器,指示氣體釋放的聲信號應與該保護對象中設置的火災聲警報器的聲信號有明顯區別。啟動氣體滅火裝置的同時,應啟動設置在防護區入口處表示氣體噴灑的火災聲光警報器;組合分配系統應首先開啟相應防護區域的選擇閥,然后啟動氣體滅火裝置。

3、氣體滅火控制器不直接連接火災探測器時,氣體滅火系統的自動控制方式應符合下列規定:
(1)氣體滅火系統的聯動觸發信號應由火災報警控制器或消防聯動控制器發出。
(2)氣體滅火系統的聯動觸發信號和聯動控制均應符合本規范第2條的規定。

4、氣體滅火系統的手動控制方式應符合下列規定:
(1)在防護區疏散出口的門外應設置氣體滅火裝置的手動啟動和停止按鈕,手動啟動按鈕按下時,氣體滅火控制器應執行符合本規范第2條第3款和第5款規定的聯動操作;手動停止按鈕按下時,氣體滅火控制器應停止正在執行的聯動操作。
(2)氣體滅火控制器上應設置對應于不同防護區的手動啟動和停止按鈕,手動啟動按鈕按下時,氣體滅火控制器應執行符合本規范第2條第3款和第5款規定的聯動操作;手動停止按鈕按下時,氣體滅火控制器應停止正在執行的聯動操作。
5、氣體滅火裝置啟動及噴放各階段的聯動控制及系統的反饋信號,應反饋至消防聯動控制器。系統的聯動反饋信號應包括下列內容:
(1)氣體滅火控制器直接連接的火災探測器的報警信號。
(2)選擇閥的動作信號。
(3)壓力開關的動作信號。
6、在防護區域內設有手動與自動控制轉換裝置的系統,其手動或自動控制方式的工作狀態應在防護區內、外的手動和自動控制狀態顯示裝置上顯示,該狀態信號應反饋至消防聯動控制器。
以上就是氣體滅火系統的聯動控制設計的內容,如果大家對氣體滅火系統的聯動控制設計內容有疑問,歡迎隨時聯系我們公司電話,期待您的來電!
免責聲明: 本網站只負責對文章進行整理、排版、編輯,是出于傳遞信息目的,并不意味著贊同其觀點或證實其內容的真實性,如本站文章和轉稿涉及版權等問題,請作者在及時聯系本站,我們會盡快處理。本文關鍵詞:氣體滅火系統設計|氣體滅火 標題:你知道氣體滅火系統的聯動控制設計嗎? 地址: http://www.220fuke.com/news-hy/286.html







